El BMW E36 es un coche que, a pesar de los años, sigue siendo apreciado por muchos entusiastas del motor. Sin embargo, como cualquier vehículo, presenta problemas comunes que requieren atención. Uno de estos problemas puede estar relacionado con el retenedor del elevalunas. A continuación, exploraremos este componente, sus posibles fallos y las soluciones disponibles.

¿Qué es el Retenedor del Elevalunas?
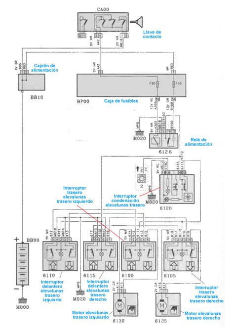
El retenedor del elevalunas es una pieza crucial en el sistema que permite subir y bajar las ventanas de tu BMW E36. Su función principal es asegurar que el mecanismo del elevalunas funcione correctamente, evitando movimientos bruscos o desalineaciones que puedan causar daños o atascos.
Problemas Comunes
Algunos de los problemas más frecuentes asociados con el retenedor del elevalunas en el BMW E36 incluyen:
- Desgaste del material: Con el tiempo, el caucho o plástico del retenedor puede deteriorarse, perdiendo su capacidad de sujeción.
- Roturas: El retenedor puede romperse debido a la tensión constante y las condiciones ambientales.
- Desajustes: Un ajuste incorrecto puede provocar que el elevalunas no funcione suavemente o que se atasque.
Diagnóstico de Fallos
Identificar un fallo en el retenedor del elevalunas puede ser relativamente sencillo. Presta atención a los siguientes síntomas:
- Ruido inusual al subir o bajar la ventana.
- Ventana que se mueve de forma irregular o se atasca.
- Dificultad para subir o bajar la ventana completamente.
Si detectas alguno de estos síntomas, es recomendable revisar el estado del retenedor del elevalunas.
Soluciones y Reparaciones
Una vez identificado el problema, existen varias opciones para solucionar los fallos del retenedor del elevalunas:
- Reemplazo del retenedor: Esta es la solución más común y efectiva. Puedes encontrar repuestos de segunda mano o nuevos.
- Ajuste del mecanismo: En algunos casos, un simple ajuste puede solucionar el problema.
- Revisión de componentes relacionados: Es importante verificar que otros componentes del sistema del elevalunas no estén afectando el funcionamiento del retenedor.
Opciones de Repuestos
Para reemplazar el retenedor del elevalunas, tienes varias opciones:
- Repuestos de segunda mano: Sitios como Recoautos ofrecen una amplia selección de piezas usadas de alta calidad a precios competitivos.
- Repuestos nuevos: Marcas como CORTECO ofrecen retenedores análogos no originales, fabricados con materiales duraderos como el caucho nitrilo butadieno.
Al elegir un repuesto, asegúrate de verificar la compatibilidad con tu modelo de BMW E36. Puedes utilizar buscadores de piezas en línea ingresando los detalles de tu vehículo.
Ejemplo de Repuesto:
El anillo retenedor para palanca selectora de caja de cambios, identificado con el código 01019151B, es un componente análogo no original desarrollado por CORTECO. Este elemento está elaborado en caucho nitrilo butadieno, una mezcla que garantiza resistencia y durabilidad en condiciones exigentes. Su diámetro exterior alcanza los veintiún milímetros, mientras que el diámetro interno se sitúa en quince milímetros, dimensiones que permiten un encaje preciso en el conjunto mecánico. La pieza presenta dos alturas, cinco y siete milímetros respectivamente, que contribuyen a su correcta integración y funcionalidad dentro del sistema de transmisión. Además, el diseño incorpora un borde específico destinado a proteger contra la entrada de polvo, incrementando la vida útil del mecanismo en el que se instala. La combinación de materiales y geometría asegura un ajuste óptimo, evitando pérdidas y garantizando la estanqueidad necesaria para el correcto desempeño de la palanca selectora.
Dónde Comprar Repuestos
Puedes adquirir repuestos para tu BMW E36 en varios lugares:
- Desguaces: Ofrecen piezas de segunda mano a precios accesibles.
- Tiendas online: Plataformas como Avtopro.es y Recoautos ofrecen una amplia variedad de repuestos nuevos y usados.
- Tiendas especializadas: Establecimientos que se dedican a la venta de repuestos automotrices.
Al comprar repuestos, verifica que tengan garantía y que puedas devolverlos si no estás satisfecho.
Consideraciones Adicionales
Además de reemplazar el retenedor del elevalunas, es importante considerar otros aspectos relacionados con el mantenimiento de tu BMW E36:
- Cierres centralizados: Problemas con los cierres centralizados pueden estar relacionados con fallos en las centralitas del vehículo.
- Alarmas y fallos electrónicos: La limpieza de la tapicería o la manipulación de la centralita pueden generar fallos en los sistemas de retención y alarmas.
- Reseteo de alarmas: En algunos casos, es necesario resetear las alarmas después de solucionar un problema. Desconectar la batería durante unos minutos puede ser una solución, pero en otros casos se requiere una máquina de diagnóstico.
Mantener tu BMW E36 en buen estado requiere atención y cuidado. Identificar y solucionar los problemas a tiempo puede prolongar la vida útil de tu vehículo y garantizar una experiencia de conducción segura y placentera.
como REPARAR elevalunas ventanillas BMW E36
Tabla de Dimensiones del Anillo Retenedor CORTECO 01019151B
| Característica | Dimensión |
|---|---|
| Diámetro Exterior | 21 mm |
| Diámetro Interior | 15 mm |
| Altura 1 | 5 mm |
| Altura 2 | 7 mm |
| Material | Caucho Nitrilo Butadieno |
tags: #retenedor #elevalunas #bmw #e36